製品詳細

マイリストに追加

AE48150E


¥37,800(税抜)
ライトコントローラ

生産完了品

※消費電力(W)について、ボルトフリーの製品の場合は、200V時の数値を表記しています。

※グリーン購入法について、ボルトフリーの製品の場合は、200V時の数値で判断しています。

■仕様
部位・材質・色・仕上げ 本体:プラスチック・白色
サイズ 高-120 幅-116 出幅-10mm 重-0.4kg
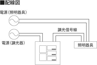
補足・注意事項 ◆3シーンメモリ対応
◆2コ用スイッチボックス(カバー付)JISC8340取付専用
◆調光信号φ0.9~φ1.2CPEV(総配線長100m以内)
◆PWM信号出力最大300mA
◆調光範囲は器具側対応範囲によります
※100~242V対応タイプ
■データダウンロード
■関連画像